Bergen tekniske fagskole: Fag: Automatiserte anlegg, studieåret 2006/2007

Øving 13

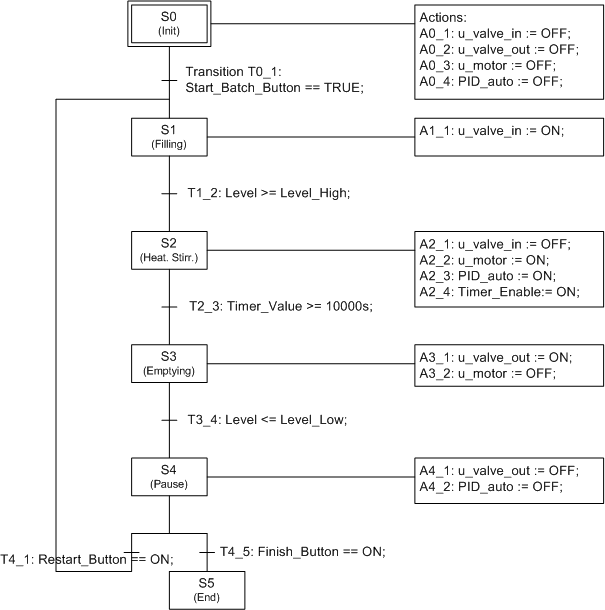
Se KYBSIM-simulatoren Sequential control of a batch process. Kjør simulatoren. Tegn et SFC-diagram for styringen som er implementert. (Informasjon om de enkelte tilstander og transisjoner fins under tilstandsdiagrammet på simulatorens frontpanel.)


Løsning


[Fagets hjemmeside] [Framdriftsplan]


Oppdatert 20.11.06 av Finn Haugen, faglærer. E-postadresse: finn@techteach.no).